79-86
Center Console Restoration ![]()
Please excuse the low quality of some of the pictures. I had to try to use fairly high compression to keep the size of this site under control. Please be helpful and send comments here.
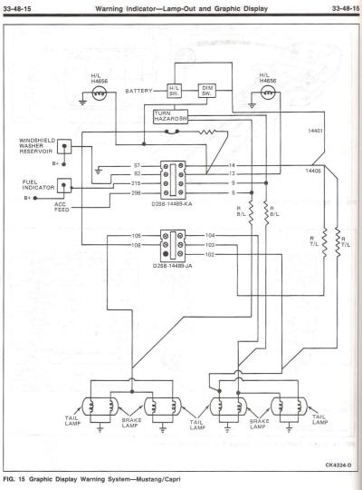
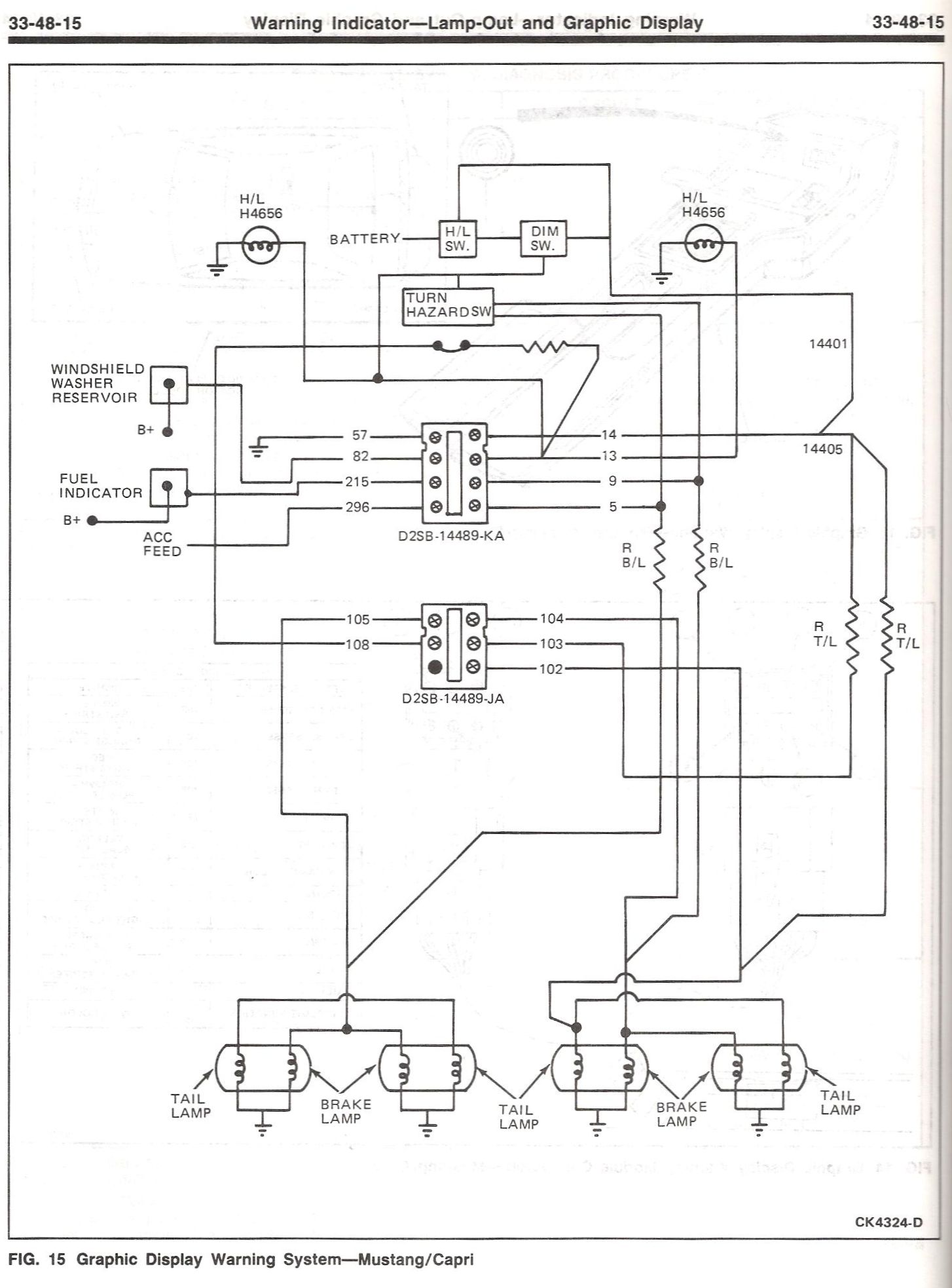
Status Module General Troubleshooting
Scans from FoxChassis:
Ford 1985 Capri/Mustang Electrical &
Vacuum Trouble Shooting Manual



Ford 1985 Shop Manual








© 2003-2007 Michael Negus All Rights Reserved.
Send Email to:
info@ascmclarencoupe.com
asc McLaren and Fox Bodied Mercury Capri Cars